首页
关于我们
产品中心
案例展示
新闻中心
联系我们
东莞市绿功电子有限公司
DONGGUAN LVGONG ELECTRONICS CO.,LTD.
制动单元
制动单元
制动单元全称为“变频器专用型能耗制动单元”,主要是用于控制机械负载较重的、制动速度要求非常快的场合,将电机所产生的再生电能通过制动电阻消耗掉,以保障变频器等设备正常运行。
详情
产品特点:
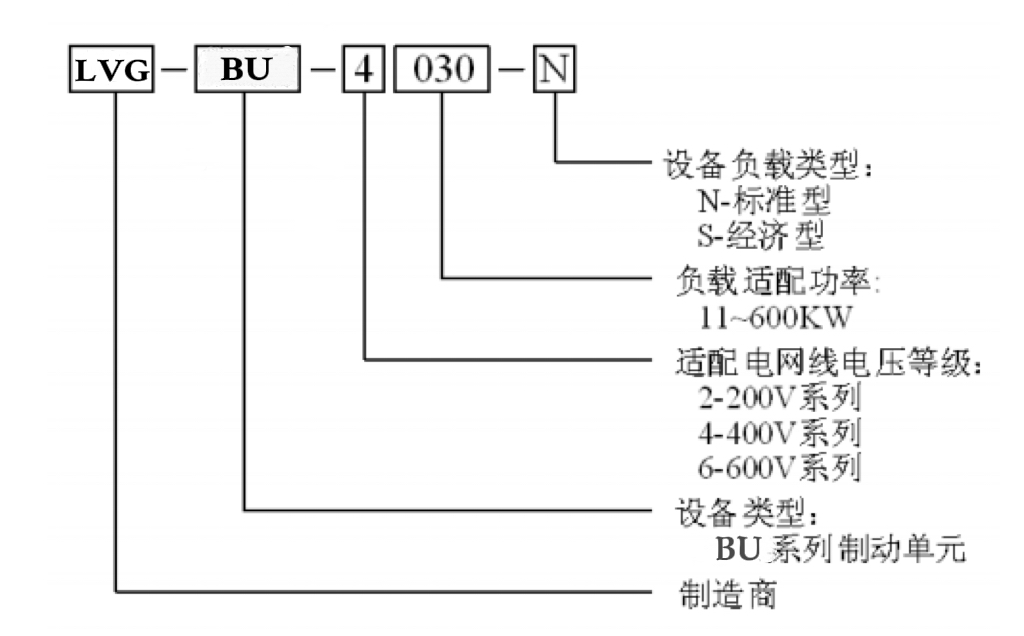
产品命名:
产品接线:
产品选项:
首页
电话 :13760132547黄先生
18028282101金小姐
邮箱:276661186@qq.com
公司地址:东莞市大朗镇黎贝岭村圹岭路六巷2号6楼
扫一扫 添加官方微信
关于我们
产品中心
案例展示
新闻中心
联系我们
本站使用
百度智能门户
搭建
管理登录
粤ICP备2024337030号